排污泵|上海化工泵|耐腐蚀泵|齿轮泵|螺杆泵|隔膜泵|泵配件|水泵维修|塑料泵-上海一益泵机有限公司 > 产品中心 > 玻璃钢泵系列 > 正文

WSY型立式玻璃钢液下泵

2018-08-17

产品概述
本单位生产的WSY型、FSY型两种型式的泵,1.WSY型泵为立式玻璃钢液下旋涡泵。2.FSY型泵为立式玻璃钢液下离心泵,该泵因伸入贮罐,贮槽的深度长短不同,设计液下深度800mm--3000mm之间任意选择。只要液体高于泵体,即可不灌液而起动送液,平盖板下设有泄漏孔,液体不会向贮罐外泄漏。
本泵与介质接触的零部件,系用聚乙烯醇缩丁醛改性酚醛玻璃纤维,经高温模压成型的酚醛玻璃钢制件,联接管、出液管采用半干法卷制工艺制成的酚醛玻璃钢管,叶轮轴套的装配均用酚醛胶泥和泵轴粘成一体,液下各部装配均用酚醛胶泥粘结,伸入液下全无金属与介质接触,耐腐性能绝对可靠,产品具有轻质、高强、不变形、耐温、耐腐蚀等优良性能,在防腐方面可部分替代含钼不锈钢、钛及钛合金等贵重金属。
泵在传动和旋转方向:泵通过爪型弹性联轴器由电动机直接驱动,从电动机端看泵为顺时针方向旋转。
 
主要用途
本泵广泛用于化工、石化、冶炼、染料、农药、制药、稀土、化肥等行业,在贮罐上输送不含悬浮固体颗粒,不易结晶,温度不高于100℃的各种非氧化性酸(盐酸、稀硫酸、甲酸、醋酸、丁酸)等腐蚀介质的最理想设备。
 
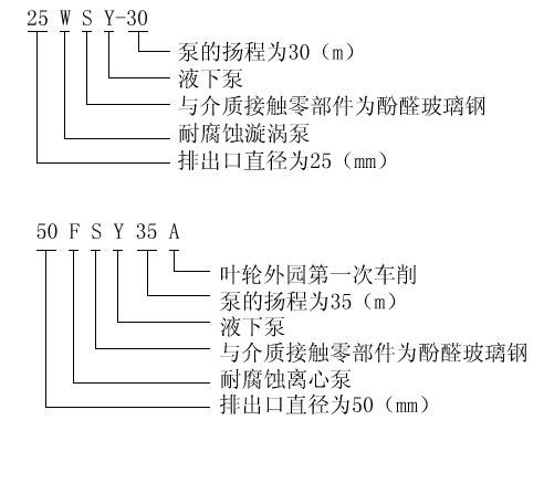
型号意义
 

FSY型、WSY型立式玻璃钢液下泵(安装尺寸)

型号

W

M

H

D

DO

n-m

Dg

D1

DO1

n2-m2

SY40×32-20

340

205

200

450

400

8-F16

40

145

110

4-F18

SY50×40-20

340

205

210

450

400

8-F16

40

145

110

4-F18

SY65×50-20

370

205

220

450

400

8-F16

50

160

125

4-F18

25WSY-22

330

205

200

450

400

8-F16

25

110

85

4-F14

25WSY-30

330

205

200

450

400

8-F16

25

110

85

4-F14

40WSY-25

340

205

200

450

400

8-F16

40

145

110

4-F18

40FSY-22

340

205

200

450

400

8-F16

40

145

110

4-F18

40FSY-18

340

205

200

450

400

8-F16

40

145

110

4-F18

40WSY-50

410

330

230

600

550

8-F18

32

140

100

4-F18

50FSY-35

370

205

220

450

400

8-F16

50

160

125

4-F18

40FSY-35

340

205

220

450

400

8-F16

50

160

125

4-F18

50FSY-20

340

205

210

450

400

8-F16

40

145

110

4-F18

80FSY-35

500

330

250

600

550

8-F18

65

180

145

4-F18

80FSY-35

500

330

250

600

550

8-F18

80

190

160

4-F18

 

FSY型、WSY型立式玻璃钢液下泵安装尺寸