
产品概述
ZX系列型泵是卧式自吸离心泵。该型式泵 与其它型式的自吸离心泵比较,因为泵本身没 有逆止阀,结构最为简单;工作最为可靠;无故障工作时间长,维护、使用方便、体积小、 重量轻、效率高、在设计上做了特别的考虑与 相同口径的泵比较,排量大、性能高。
ZX型泵在工农业生产、抢险救助,如排涝、救火中作为应急泵使用效能更为突出。 ZX型泵广泛适用石 油、化工、冶金、机械、化纤、食品、能源、交通等工业部门城市给水、亦可用于农业排灌、 喷灌。供输送清水或粘度小于5°E,温度低于80℃ 物理及化学性质类似清水的其它液体。
产品用途
适用于城市环保、建筑、消防、化工、制药、染料印染、酿造、电力、电镀、造纸、石油、矿山、设备冷却、油轮卸油等。
适用于清水、海水及带有酸、碱度的化工介质液体和带有一般糊装的浆料(介质粘度≤100厘珀、含固量可达30%以下)。
装上摇臂式喷头,又可将水冲到空中后,散成细小雨滴进行喷雾,是农药、苗圃、果园、茶园的良好机具。
可和任何型号、规格的压滤机配套使用,将浆料送给滤机进行压滤的最理想配套泵种。
技术参数
流量:6.3~400m3/h;
扬程:5~132m;
转速:2900、1450r/min;
功率:0.55~110KW;
进口直径:50~200mm;
最高工作压力:1.6Mpa。
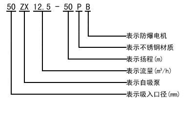
型号意义

维护和拆装
该泵的特点是结构简单可靠,经久耐用。在泵正常情况下,一般不需要经常拆幵保养。当发现故障后随时给予排除即可。
1.维护该泵时应注意几个主要部位
a. 滚动轴承:当泵长期运行后,轴承磨损到一定程度时,须进行更换。
b. 前密封环、后密封环:当密封环磨损到一定程度时,须进行更换。
c. 机械密封:机械密封在不漏液的情况下,一般不应拆幵检查。若轴承体下端泄漏口处产生严重泄漏时,则应对机械密封进行拆检。装拆机械密封时,必须轻取轻放,注意配合面的清洁,保护好静环和动环的镜面,严禁敲击碰撞。因机械密封而产生泄漏的原因主要是摩擦付镜面拉毛所至。其修复办法,可对磨擦付端面进行研磨使恢复镜面。机械密封产生泄漏的另一原因是"O"'形橡胶密封圈(或缓冲垫)安装不当、或者变形老化所至。此时则需调整或更換"O'形密封圈进行重新装配。
2.泵拆装顺序
a. 拆下电动机或脱出联轴器。
b. 拆出轴承体总成,检查叶轮和前口环的径向间隙,检查叶轮螺母有无松动。
c. 拆下叶轮螺母,拉出叶轮,检査叶轮和后密封环的径向间隙。
d. 松出机械密封的紧定螵钉,拉出机械密封的动环部分,检查动、静环端面的贴合情况,检查“O”形密封圈〔或缓冲垫)的密封情况。
e. 旋出联轴器的紧定螺母,拉出联轴器。
f. 拆下轴承端盖,拆出泵轴和轴承。
g.安装时以相反顺序进行装配即可。
故障与排除
| 故障 | 产生原因 | 排除方法 | ||
|
水泵不出
|
1.泵壳内未加储液或储液不足
2.吸入管路漏气
3.转速太低
4.吸程太高或吸入管路过长
5.机械密封泄漏量过大
6.吸入管路气体不能从出口排出
|
1.加足储液
2.检查并排除漏气现象
3.调整转速
4.降低吸程或縮短吸入管路
5.修复或更换
6.使之排出
|
||
|
杂音和振动较大
|
1.底脚不稳
2.泵轴弯曲
3.汽蚀现象
4.轴承磨损严重
5.进口管路内有杂物
6.泵与电动机两者主轴不同心
|
1.加固
2.更换或校正
3.调整工况
4.更换
5.滴除杂物
6.调整同轴度
|
||
| 出水量不足 |
1.叶轮流道与吸入管被堵塞
1.叶轮或叶轮密封磨损严重
3.功率不足或转速太低
|
1.排除堵塞物
2.更换口环
3.加足功率、调至额定转速
|
||
|
轴功率消耗过大
|
1.流置过大
2.转速太高
3.泵轴弯曲或叶轮卡碰
4.泵内流道堵塞或被卡住
|
1.升高出口压力
2.适当降低
3.更换或校正
4.排除堵塞
|
||
性能参数
|
型号
|
流量Q
|
扬程
(m) |
吸程
(m) |
自吸性能
(min/ |
转速
(r/min) |
电机功率
|
|
|
(m3/h)
|
(L/s)
|
||||||
|
25ZX3.2-20
|
3.2
|
0.9
|
20
|
6.5
|
1.9
|
2900
|
0.75
|
|
25ZX3.2-32
|
3.2
|
0.9
|
32
|
6.5
|
1.8
|
2900
|
1.1
|
|
40ZX6.3-20
|
6.3
|
1.8
|
20
|
6.5
|
1.9
|
2900
|
1.1
|
|
40ZX10-40
|
10
|
2.8
|
40
|
6.5
|
1.5
|
2900
|
4
|
|
50ZX15-12
|
15
|
4.2
|
12
|
6.5
|
2.4
|
2900
|
1.5
|
|
50ZX18-20
|
18
|
5
|
20
|
6.5
|
1.9
|
2900
|
2.2
|
|
50ZX12.5-32
|
12.5
|
3.5
|
32
|
6.5
|
1.5
|
2900
|
3
|
|
50ZX20-30
|
20
|
5.6
|
30
|
6.5
|
1.5
|
2900
|
4
|
|
50ZX14-35
|
14
|
3.9
|
35
|
6.5
|
1.5
|
2900
|
4
|
|
50ZX10-40
|
10
|
2.8
|
40
|
6.5
|
1.5
|
2900
|
4
|
|
50ZX12.5-50
|
12.5
|
3.5
|
50
|
6.5
|
1.4
|
2900
|
5.5
|
|
50ZXZX15-60
|
15
|
4.2
|
60
|
6.5
|
1.3
|
2900
|
7.5
|
|
50ZX20-7.5
|
20
|
5.6
|
7.5
|
6.5
|
1.3
|
2900
|
11
|
|
65ZX30-15
|
30
|
8.3
|
15
|
6.5
|
2
|
2900
|
3
|
|
65ZX25-32
|
25
|
6.9
|
32
|
6
|
1.5
|
2900
|
5.5
|
|
80ZX35-13
|
35
|
9.7
|
13
|
6
|
3.4
|
2900
|
3
|
|
80ZX43-17
|
43
|
12
|
17
|
6
|
1.8
|
2900
|
4
|
|
80ZX40-22
|
40
|
11.1
|
22
|
6
|
1.9
|
2900
|
5.5
|
|
80ZX50-25
|
50
|
13.9
|
25
|
6
|
1.5
|
2900
|
7.5
|
|
80ZX50-32
|
50
|
13.9
|
32
|
6
|
1.5
|
2900
|
7.5
|
|
80ZX60-55
|
60
|
16.7
|
55
|
6
|
1.5
|
2900
|
18.5
|
|
80ZX60-70
|
60
|
16.7
|
70
|
6
|
1.2
|
2900
|
22
|
|
100ZX100-20
|
100
|
27.8
|
20
|
6
|
1.8
|
2900
|
11
|
|
100ZX100-40
|
100
|
27.8
|
40
|
6
|
1.8
|
2900
|
22
|
|
100ZX100-65
|
100
|
27.8
|
65
|
6
|
1.8
|
2900
|
30
|
|
100ZX70-75
|
70
|
19.4
|
75
|
6
|
1.8
|
2900
|
30
|
|
150ZX170-55
|
170
|
47.2
|
55
|
5
|
1.8
|
2900
|
45
|
|
150ZX170-65
|
170
|
47.2
|
65
|
5
|
1.3
|
2900
|
55
|
|
150ZX160-80
|
160
|
44.4
|
80
|
5
|
1.2
|
2900
|
55
|
|
200ZX400-32
|
400
|
111.1
|
32
|
5
|
2
|
1450
|
55
|
|
200ZX280-63
|
280
|
77.8
|
63
|
5
|
1.5
|
1450
|
90
|
|
200ZX350-65
|
350
|
97.2
|
65
|
5
|
1.5
|
1450
|
110
|
|
250ZX550-32
|
550
|
152.8
|
32
|
5
|
2
|
1450
|
75
|
|
250ZX400-50
|
400
|
111.1
|
50
|
5
|
2
|
1450
|
90
|
|
250ZX450-55
|
450
|
125
|
55
|
5
|
2
|
1450
|
110
|
|
250ZX400-75
|
400
|
111.1
|
75
|
5
|
1.5
|
1450
|
132
|
|
300ZX600-32
|
600
|
166.7
|
32
|
5
|
2
|
1450
|
90
|
|
300ZX500-50
|
500
|
138.9
|
50
|
5
|
2
|
1450
|
110
|
|
300ZX550-55
|
550
|
152.8
|
55
|
5
|
2
|
1450
|
132
|
曲线图谱

工作原理与结构说明
该泵均采用轴向回液的泵体结构。泵体由吸入室、储液室、涡卷室、回液孔、气液分离室等组成. 泵正常起动后.叶轮将吸入室所存的液体及吸入管路中的空气一起吸入,井在叶轮内得以完全混合, 在离心力的作用下.液体夹带着气体向涡卷室外缘流动、在叶轮的外缘上形成有一定厚度的白色泡沫带及高速旋转液环。气液混合体通过扩散管进入气液分离室。此时,由于流速突然降低,较轻的气体从混合气液中被分离出来.气体通过泵体吐出口继续上升排出。脱气后的液体回到储液室,并由回流孔再次进入叶轮,与叶抡内部从吸入管路中吸入的气体再次混合,在高速旋转的叶轮作用下,又流向叶轮外缘……。随着这个过程周而复始地进行下去,吸入管路中的空气不断减少.直到吸尽气体,完成自吸过程,泵便投入正常作业。
在一些泵的轴承体底部还没有冷却室。当轴承发热引起轴承体温升超过70℃时,可在冷却室处通过任意一只冷却液管接头,注入冷却液循环冷却。泵内部防止液体由高压区向低压区泄漏的密封机构是前后密封环,前密封环装在泵体上,后密封环装在轴承体上,当泵经长期运转密封环磨损到一定程度.并影响到泵的效率和自吸性能时.应给予更换。
ZX系列卧式自吸离心泵(结构图)

安装尺寸




