
产品概述
本单位生产的WSY型、FSY型两种型式的泵,1.WSY型泵为立式玻璃钢液下旋涡泵。2.FSY型泵为立式玻璃钢液下离心泵,该泵因伸入贮罐,贮槽的深度长短不同,设计液下深度800mm--3000mm之间任意选择。只要液体高于泵体,即可不灌液而起动送液,平盖板下设有泄漏孔,液体不会向贮罐外泄漏。
本泵与介质接触的零部件,系用聚乙烯醇缩丁醛改性酚醛玻璃纤维,经高温模压成型的酚醛玻璃钢制件,联接管、出液管采用半干法卷制工艺制成的酚醛玻璃钢管,叶轮轴套的装配均用酚醛胶泥和泵轴粘成一体,液下各部装配均用酚醛胶泥粘结,伸入液下全无金属与介质接触,耐腐性能绝对可靠,产品具有轻质、高强、不变形、耐温、耐腐蚀等优良性能,在防腐方面可部分替代含钼不锈钢、钛及钛合金等贵重金属。
泵在传动和旋转方向:泵通过爪型弹性联轴器由电动机直接驱动,从电动机端看泵为顺时针方向旋转。
主要用途
本泵广泛用于化工、石化、冶炼、染料、农药、制药、稀土、化肥等行业,在贮罐上输送不含悬浮固体颗粒,不易结晶,温度不高于100℃的各种非氧化性酸(盐酸、稀硫酸、甲酸、醋酸、丁酸)等腐蚀介质的最理想设备。
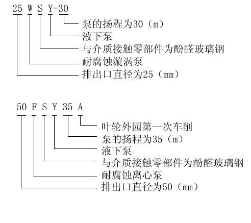
型号意义
|
型号
|
W
|
M
|
H
|
D
|
DO
|
n-m
|
Dg
|
D1
|
DO1
|
n2-m2
|
|
SY40×32-20
|
340
|
205
|
200
|
450
|
400
|
8-F16
|
40
|
145
|
110
|
4-F18
|
|
SY50×40-20
|
340
|
205
|
210
|
450
|
400
|
8-F16
|
40
|
145
|
110
|
4-F18
|
|
SY65×50-20
|
370
|
205
|
220
|
450
|
400
|
8-F16
|
50
|
160
|
125
|
4-F18
|
|
25WSY-22
|
330
|
205
|
200
|
450
|
400
|
8-F16
|
25
|
110
|
85
|
4-F14
|
|
25WSY-30
|
330
|
205
|
200
|
450
|
400
|
8-F16
|
25
|
110
|
85
|
4-F14
|
|
40WSY-25
|
340
|
205
|
200
|
450
|
400
|
8-F16
|
40
|
145
|
110
|
4-F18
|
|
40FSY-22
|
340
|
205
|
200
|
450
|
400
|
8-F16
|
40
|
145
|
110
|
4-F18
|
|
40FSY-18
|
340
|
205
|
200
|
450
|
400
|
8-F16
|
40
|
145
|
110
|
4-F18
|
|
40WSY-50
|
410
|
330
|
230
|
600
|
550
|
8-F18
|
32
|
140
|
100
|
4-F18
|
|
50FSY-35
|
370
|
205
|
220
|
450
|
400
|
8-F16
|
50
|
160
|
125
|
4-F18
|
|
40FSY-35
|
340
|
205
|
220
|
450
|
400
|
8-F16
|
50
|
160
|
125
|
4-F18
|
|
50FSY-20
|
340
|
205
|
210
|
450
|
400
|
8-F16
|
40
|
145
|
110
|
4-F18
|
|
80FSY-35
|
500
|
330
|
250
|
600
|
550
|
8-F18
|
65
|
180
|
145
|
4-F18
|
|
80FSY-35
|
500
|
330
|
250
|
600
|
550
|
8-F18
|
80
|
190
|
160
|
4-F18
|
|
结构图

